Датчики и датчики уровня топлива
Приборная панель Peugeot 406 оснащена различными датчиками и датчиками уровня топлива, которые играют важную роль в информировании водителя о состоянии автомобиля. В данном разделе мы рассмотрим основные датчики и их функции.
Датчик уровня топлива
Датчик уровня топлива отвечает за отображение информации о количестве топлива в баке автомобиля. Обычно он устанавливается внутри топливного бака и имеет плавающий элемент, который поднимается и опускается в зависимости от уровня топлива.
Датчик уровня топлива передает сигнал на приборную панель, где информация отображается в виде графического индикатора или числового значения. Таким образом, водитель всегда может контролировать, сколько топлива осталось в баке и рассчитывать свой маршрут.
Датчик температуры двигателя
Датчик температуры двигателя – это еще один важный элемент приборной панели. Он предназначен для измерения температуры охлаждающей жидкости двигателя. Информация от датчика передается на приборную панель и отображается на специальном индикаторе.
Датчик температуры двигателя позволяет водителям отслеживать температурный режим двигателя и принимать меры, если температура слишком высокая или низкая. Это помогает предотвратить перегрев двигателя и возможные поломки.
| Датчик | Функция |
|---|---|
| Датчик уровня топлива | Измерение уровня топлива в баке |
| Датчик температуры двигателя | Измерение температуры охлаждающей жидкости |
Важно регулярно проверять работу датчиков и датчиков уровня топлива, так как их неисправность или неправильное чтение может привести к непредвиденным ситуациям на дороге. Если вы заметили необычное отображение или ошибки на приборной панели, рекомендуется обратиться к специалисту для диагностики и ремонта
Проблемы с датчиками и датчиками уровня топлива
Одной из причин неработающей приборной панели на Peugeot 406 может быть проблема с датчиками и датчиками уровня топлива. Датчики отвечают за передачу информации о различных параметрах автомобиля на приборную панель, включая уровень топлива.
1. Проблемы с датчиками двигателя
Если приборная панель Peugeot 406 не отображает информацию о температуре двигателя или оборотах, возможно, есть проблема с датчиками двигателя. Датчик температуры двигателя отвечает за передачу информации о температуре охлаждающей жидкости, а датчик оборотов двигателя — о скорости вращения коленчатого вала.
В случае неисправности датчиков двигателя необходимо провести диагностику и замену неисправных датчиков
Это может быть особенно важно при проблемах с датчиком температуры двигателя, так как неправильное отображение может привести к перегреву двигателя
2. Проблемы с датчиком уровня топлива
Еще одной распространенной проблемой, вызывающей неработающую приборную панель на Peugeot 406, является неисправность датчика уровня топлива. Датчик уровня топлива отвечает за передачу информации о количестве топлива в баке автомобиля.
Если датчик уровня топлива неисправен, приборная панель может не отображать точное количество топлива или не отображать его вообще. Это может привести водителя к неправильной оценке количества топлива в баке и, в конечном итоге, к остановке автомобиля из-за нехватки топлива.
Для решения проблемы следует провести диагностику и, при необходимости, замену датчика уровня топлива.
| Проблема | Причина | Решение |
|---|---|---|
| Отсутствие информации о температуре двигателя | Неисправность датчика температуры двигателя | Провести диагностику и замену датчика |
| Отсутствие информации об оборотах двигателя | Неисправность датчика оборотов двигателя | Провести диагностику и замену датчика |
| Нет отображения уровня топлива | Неисправность датчика уровня топлива | Провести диагностику и замену датчика |
Диагностика и замена предохранителей
При обнаружения вышедшего из строя предохранителя (сгоревшая плавкая перемычка) выключают зажигание, отсоединяют клеммы на аккумуляторной батареи и меняют вставку на новую, обращая внимание на значение номинального тока. При замене используют специальный пинцет, который имеется на монтажных блоках
Не допускается вставка временных перемычек – это приводит к короткому замыканию и поломке электрооборудования, а в цепях с высоким напряжением – к повреждению изоляции проводки и возгоранию.
При установке нового дополнительного оборудования и вмешательство в основной контур электроцепи автомобиля необходимо учитывать совместимость значений напряжения, ёмкости и номинальной силы тока потребителей, в противном случае реле и предохранители будут быстро перегорать, а штатное электрооборудование выходить из строя вплоть до отказа запуска двигателя.
Подключение к системе управления двигателем
Подключение приборной панели Peugeot 406 к системе управления двигателем происходит через специальный разъем. Для этого необходимо провести следующие действия:
- Найдите разъем подключения на приборной панели и отсоедините его от системы управления двигателем.
- Соедините разъем с помощью проводов и контактов.
- Установите разъем на место и закрепите его, чтобы исключить возможность самопроизвольного отсоединения.
Подключение к системе управления двигателем обеспечивает передачу информации о состоянии двигателя и его работе на приборную панель. Это позволяет водителю оперативно контролировать параметры работы двигателя и принимать соответствующие решения.
Подключение приборной панели Peugeot 406 к системе управления двигателем имеет следующую последовательность:
| Цвет провода | Контакт |
|---|---|
| Синий | Контакт №1 |
| Зеленый | Контакт №2 |
| Желтый | Контакт №3 |
При подключении проводов обратите внимание на их цвета и контакты, чтобы исключить возможные ошибки при подключении. Таким образом, правильное подключение приборной панели Peugeot 406 к системе управления двигателем позволит оперативно получать информацию о состоянии двигателя и его работе, что поможет водителю контролировать и управлять автомобилем
Таким образом, правильное подключение приборной панели Peugeot 406 к системе управления двигателем позволит оперативно получать информацию о состоянии двигателя и его работе, что поможет водителю контролировать и управлять автомобилем.
Peugeot 406 — Видео-урок
Модель: Peugeot 406
MK 1
— Годы 1995-2005
Часть: Комбинация приборов
эксплуатация: Как разобрать приборную панель Peugeot 406.
Сегодняшнее руководство покажет нам, как разобрать и заменить приборную панель Peugeot 406. Сначала мы садимся в машину и начинаем откручивать крепежные винты, которые находим на боковой части панели; удаляем ее с приборной панели, отсоединяя электрические разъемы, которые находим на задней части, как показано в видео. Затем в видео показано, как производить ремонт или замену компонентов приборной панели; остается только собрать ее обратно и проверить работоспособность, следуя видеоуроку до конца!
Опубликовано 11 June 2023 by ScegliAuto

Как сбросить пробег на частичном одометре в Peugeot 406?Peugeot 406 (1995-2005 / MK 1)
В этом учебнике мы можем увидеть, как сбросить частичный одометр на Peugeot 406, это очень простая и быстрая операция. Этот одометр может быть очень

Разборка пластика двери на Пежо 406Peugeot 406 (1995-2005 / MK 1)
Хотим ли мы снять дверную панель? Давайте посмотрим, как снять обшивку с Peugeot 406. Чтобы разобрать обшивку, нам нужно снять несколько пластиковых

Как разобрать и отремонтировать вентилятор салона Peugeot 406.Peugeot 406 (1995-2005 / MK 1)
Ниже мы рассмотрим шаги, которые позволят нам разобрать, заменить или отремонтировать вентилятор салона Peugeot 406. Сначала мы находим вентилятор са
Проблемы с печкой и вентиляцией автомобиля
При наличии неисправностей с печкой и вентиляцией автомобиля Пежо 406 могут возникать следующие проблемы:
- Отсутствие или слабый поток горячего или холодного воздуха из воздуховодов. Это может быть вызвано засорением фильтра воздушного потока или неисправностью в каналах вентиляционной системы.
- Неработающий или неправильно функционирующий вентилятор печки. Если вентилятор не работает, то автомобиль может быть либо замороженным без возможности использования отопления в холодную погоду, либо перегревшимся без возможности включить кондиционер в жаркую погоду.
- Неправильная температура воздуха, выходящего из вентиляционных отверстий. Если печка не поддерживает нужную температуру, то это может быть связано с неисправностью термостата.
- Шум и вибрация от печки. Незабываем, что часто неисправности связаны с механическими проблемами вентиляционной системы.
- Проблемы с регулировкой направления воздушного потока. Если воздуху препятствуется стекание через отверстия или его направление не регулируется как должно, это может быть вызвано поломкой заслонок вентиляционной системы.
Если вы столкнулись с подобными проблемами, рекомендуется обратиться к квалифицированному автомобильному механику для проведения диагностики и ремонта. Неисправности печки и вентиляционной системы могут быть связаны с различными факторами, и только опытный специалист сможет правильно определить и исправить проблему.
больше видео
-
Как отключить иммобилайзер на Фиат Пунто
Опубликовано 27 June 2024 by ScegliAuto
-
Как долить AdBlue в Peugeot 2008
Опубликовано 26 June 2024 by ScegliAuto
-
Кондиционер Fiat Panda: инструкция по эксплуатации
Опубликовано 26 June 2024 by ScegliAuto
-
Как настроить время в Renault Kangoo?
Опубликовано 24 June 2024 by ScegliAuto
-
Как открыть капот на Пежо 108?
Опубликовано 24 June 2024 by ScegliAuto
-
Как сбросить индикатор AdBlue Peugeot 308
Опубликовано 22 June 2024 by ScegliAuto
-
Сброс контрольной лампы давления в шинах Mini Cooper R50
Опубликовано 21 June 2024 by ScegliAuto
-
Как снять запаску на Пежо 5008?
Опубликовано 20 June 2024 by ScegliAuto
-
Как активировать меню климата Audi A3
Опубликовано 18 June 2024 by ScegliAuto
-
Сброс контрольной лампы давления в шинах Opel Astra K
Опубликовано 18 June 2024 by ScegliAuto
Экспертные советы по установке приборной панели пежо 406
Установка приборной панели пежо 406 может быть сложной задачей, но с правильными инструкциями и подходом, вы сможете успешно справиться с этой задачей. В этом разделе мы хотели бы поделиться несколькими экспертными советами, которые помогут вам установить приборную панель без проблем.
1. Расположите все необходимые инструменты и материалы
Подготовка к установке приборной панели начинается с того, чтобы у вас были все необходимые инструменты и материалы. Убедитесь, что у вас есть отвертки, ключи, провода и другие инструменты, которые будут использоваться при установке
Также важно иметь подходящий размер проводов и клеммы для соединения
2. Ознакомьтесь с инструкцией

Перед началом установки приборной панели, внимательно прочтите инструкцию от производителя. Ознакомьтесь с последовательностью подключения и схемой распиновки, чтобы было понятно, какие провода соединяются с какими контактами.
3. Проверьте состояние проводов и контактов
Перед установкой приборной панели, проверьте состояние проводов и контактов, чтобы убедиться, что они не повреждены или изношены. Если вы обнаружите какие-либо проблемы, замените поврежденные провода или контакты перед установкой.
4. Следуйте последовательности подключения
При установке приборной панели пежо 406 очень важно следовать правильной последовательности подключения. Неправильное подключение проводов может привести к неполадкам в работе автомобиля
Поэтому убедитесь, что вы подключаете провода в правильные контакты, следуя схеме распиновки.
5. Проверьте работу приборной панели
После завершения установки приборной панели, проверьте ее работу. Включите зажигание и убедитесь, что все приборы и индикаторы горят и функционируют правильно. Если вы обнаружите какие-либо проблемы, проверьте соединения и провода, чтобы устранить их.
Следуя этим экспертным советам, вы сможете установить приборную панель пежо 406 без проблем. Однако, если у вас все еще возникают трудности или вопросы, рекомендуется обратиться к специалистам или к сервисному центру для получения дополнительной помощи.
Как диагностировать ошибку?
Наиболее точные результаты при диагностировании ошибки можно получить, если тестировать транспортное средство марки Peugeot с помощью компьютера.
Разъем для диагностики с помощью считывателя кодов в Пежо располагается в салоне машины, под приборной комбинацией или пластиковой крышкой на передней панели.
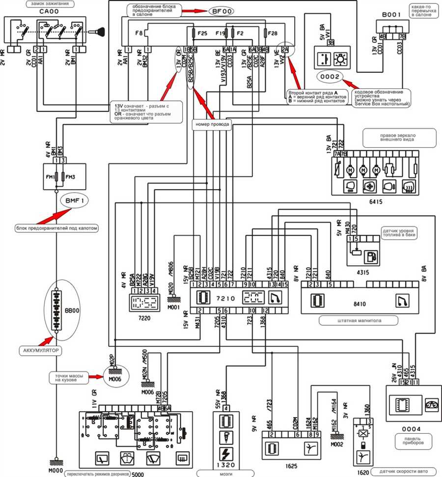
Схемы разъема и подключения считывателя
Диагностика производится так:
- Выполняется подключение допонительного переключателя к колодке.
- В автомобиле включается зажигание, это должно привести к активацию сигнального индикатора.
- Производится замыкание контактных элементов дополнительного переключателя. После этого световой индикатор должен погаснуть.
- Спустя три секунды выполняется размыкание контактных элементов на переключателе. Световой индикатор начнет передачу двузначных комбинаций неполадок, две цифры кода демонстрируются всегда двумя сериями мерцаний. Первая серия указывает количество десятков, вторая — единиц в комбинации неисправности. Длительность моргания составляет 1 секунду, а перерыв между вспышками — 1,5 с. При выполнении диагностики рекомендуется записывать комбинации, поскольку их может быть несколько.
- Проверка начинается с вывода кода 12, он обозначает старт диагностики. Затем индикатор погаснет и пользователю нужно подождать три секунды, после чего замкнуть контакты переключателя на 3 с.
- Контактные элементы размыкаются и световой индикатор должен начать вывод следующей комбинации.
- Действия по выводу кодов повторяются до момента, пока лампочка не покажет код 11. Вывод этой комбинации указывает на то, что ошибки в памяти блока управления закончились.
Peugeot 406. Руководство — часть 9

Этот дисплей позволяет считывать следующую информацию:– время;– дату;– температуру окружающего воздуха (при появлении гололедасимвол °C будет мигать);– показатели работы автомагнитолы;– осуществлять контроль за открыванием дверей и крышек. Дисплей укажет, если одна
из дверей, багажник или капот будут открыты, или если крышка топливного бакаотсутствует;
– появляющиеся на короткое время сообщения об аварийном состоянии (например:
«неполадки при заряде аккумуляторной батареи»), или информация (например:«заправить бак топливом»), которые можно стереть, нажимая на кнопки 1 или 2;
– информацию бортового компьютера.
Удерживайте нажатой кнопку 1 в течение двух секунд, чтобы получить возможностьвыполнить регулировки. При этом соответствующий параметр начинает мигать:регулировку можно начинать. Затем каждое нажатие на кнопку 1 будет приводить квызову следующих параметров для регулировки:– язык для информационных сообщений;– единицы измерения скорости (км/ч или миль/ч);– единицы измерения температуры (градусы Цельсия или Фаренгейта);– формат времени (12-ти или 24-х часовой режим);– часы;– минуты;– год;– месяц;– число.
Краткое нажатие на кнопку 2 позволяет ступенчато изменять выбранный параметр. Придлительном нажатии на кнопку 2 параметр будет непрерывно изменяться.
Если не предпринимать никаких действий в течение десяти секунд, дисплей вернется кисходному состоянию, а измененные параметры будут внесены в память.
Источник статьи: http://zinref.ru/avtomobili/Peugeot/044_00_00_peugeot-406_manual_2002_goda/009.htm
Не горит подсветка бортового компьютера пежо 406
Peugeot 406 выпускался с кузовами седан, универсал и купе в 1995, 1996, 1997, 1998, 1999, 2000, 2001, 2002, 2003 и 2004 годах. За этот период автомобиль получил рестайлинг. Он проходил в несколько этапов. Сразу выпускались переходные модели, а с 2001 пошла серия с полностью новой мультиплексной проводкой. Соответсвенно и схем исполнения блоков несколько. Мы покажем наиболее распространенные варианты блоков с предохранителями пежо 406, их схемы с обозначением, выделим предохранитель отвечающий за прикуриватель, а в заключении предложим для скачивания руководство по эксплуатации в формате pdf.

Перегоревший блок предохранителей автомобиля
Если ваш автомобиль Пежо 406 не работает приборная панель, причиной этой проблемы может быть перегоревший блок предохранителей. Предохранители предназначены для защиты электрических цепей автомобиля от перегрузок и короткого замыкания.
Чтобы проверить и заменить перегоревший предохранитель, следуйте следующим шагам:
Шаг 1: Найдите блок предохранителей
Блок предохранителей обычно находится под рулем автомобиля или в моторном отсеке. Вы можете найти его с помощью инструкции к автомобилю или путем поиска в Интернете схемы расположения предохранителей для модели Пежо 406.
Шаг 2: Проверьте предохранители
Откройте крышку блока предохранителей и внимательно осмотрите каждый предохранитель. Если предохранитель перегорел, вы можете увидеть небольшую разрыв в проводе, который прерывает электрическую цепь. Если вам сложно определить, какой предохранитель перегорел, вы можете использовать тестер предохранителей.
Если вы обнаружили перегоревший предохранитель, замените его новым предохранителем того же значения. Вы можете найти информацию о верном значении предохранителя в инструкции к автомобилю или с помощью поиска по модели Пежо 406 в Интернете.
После замены предохранителя закройте крышку блока предохранителей и проверьте работу приборной панели. Если проблема не решена, возможно, у вас есть другая электрическая проблема, и вам следует обратиться к специалисту для дополнительного обслуживания автомобиля.
Предохранители и реле под капотом Пежо 406
Монтажный блок в моторном отсеке расположен с левой стороны возле крыла автомобиля.

Схема блока предохранителей под капотом Пежо 406 (Вариант 1)
Описание
| FM1 | 50A Противоугонная система |
| FM2 | 50A Противоугонная система (цепь от замка зажигания) |
| FM3 | 50A Питание основного блока предохранителей |
| FM4 | 50A Выключатель освещения |
| FM5 | 50A |
| FM6 | 20/40A Вентилятор 1 |
| FM7 | 20/40A Вентилятор 2 |
| FM8 | 40A Электрообогреватель стекла |
| 1 | |
| 2 | 10A ЭБУ автоматической коробки передач, селектор положения рычага переключения автоматической коробки передач |
| 3 | 25A ABS |
| 4 | 20A Работающий двигатель |
| 5 | 15A Сдвоенное реле 12-ти клапанного турбодизеля 2.1 литра и двигателя V6 24-х клапанного 2.0 литра с турбокомпрессором и впрыском топлива, ЭБУ двигателя V6 2 литра с турбокомпрессором и впрыском топлива |
| 6 | 10A Звуковой сигнал |
| 7 | 15A Таймер омывателя фар |
| 8 | |
| 9 | 10A Лямбда-зонд |
| 10 | 10A Топливный насос |
| 11 | |
| 12 | 10A Левая противотуманная фара |
| 13 | |
| 14 | 10A Левая фара дальнего света |
| 15 | 10A Правая фара дальнего света |
Схема блока предохранителей под капотом Пежо 406 (Вариант 2)

Описание
| 1 | 10A Фонари заднего хода, дубль-реле впрыска, датчик температуры масла, датчик уровня масла, компрессор системы кондиционирования. |
| 2 | 15A Топливный насос, электроклапан улавливателя топливных паров |
| 3 | 10A Электронный блок |
| 4 | 10A Компьютер двигателя и АКП. |
| 5 | 10A Компьютер сажевого фильтра (FAP), реле стеклоочистителя заднего стекла. |
| 6 | 15A Передние противотуманные фары. |
| 7 | 20A Омыватели фар |
| 8 | 20A Компьютер бензинового двигателя с непосредственным впрыском, Педаль сцепления |
| 9 | 15A Левая фара ближнего света |
| 10 | 15A Правая фара ближнего света |
| 11 | 10A Левая фара дальнего света. |
| 12 | 10A Правая фара дальнего света. |
| 13 | 15A Звуковой сигнал |
| 14 | 10A Насос омывателя ветрового и заднего стекол |
| 15 | 30A Катушка зажигания, стеклоочиститель, кислородный датчик, датчик давления масла, система впрыска. |
| 16 | 30A Компрессор, датчик температуры масла, датчик уровня масла, стоп-сигналы, генератор, датчик попадания воды в дизтопливо, реле управления компьютером впрыска. |
| 17 | 30A лектрические регулировки положения сиденья пассажира. |
| 18 | 40A Вентилятор климатической установки, стартер, малая скорость работы очистителя ветрового стекла |
Схема блока предохранителей под капотом Пежо 406 (Вариант 3)

Описание
| 1 | 10 | Фонари заднего хода, дубль-реле впрыска, датчик температуры масла, датчик уровня масла, компрессор системы кондиционирования. |
| 2 | 15 | Топливный насос, электроклапан улавливателя топливных паров |
| 3 | 10 | Электронный блок. |
| 4 | 10 | Компьютер двигателя и АКП. |
| 5 | 10 | Компьютер сажевого фильтра (FAP), реле стеклоочистителя заднего стекла. |
| 6 | 15 | Передние противотуманные фары. |
| 7 | 20 | Омыватели фар. |
| 8 | 20 | Компьютер бензинового двигателя с непосредственным впрыском, Педаль сцепления. |
| 9 | 15 | Левая фара ближнего света. |
| 10 | 15 | Правая фара ближнего света. |
| 11 | 10 | Левая фара дальнего света. |
| 12 | 10 | Правая фара дальнего света. |
| 13 | 15 | Звуковой сигнал. |
| 14 | 10 | Насос омывателя ветрового и заднего стекол. |
| 15 | 30 | Катушка зажигания, стеклоочиститель, кислородный датчик, датчик давления масла, система впрыска. |
| 16 | 30 | Компрессор, датчик температуры масла, датчик уровня масла, стоп-сигналы, генератор, датчик попадания воды в дизтопливо, реле управления компьютером впрыска. |
| 17 | 30 | Электрические регулировки положения сиденья пассажира. |
| 18 | 40 | Вентилятор климатической установки, стартер, малая скорость работы очистителя ветрового стекла. |
1.1.20. Сигнализаторы панели приборов
Сигнализатор включения стояночного
тормоза и падения уровня тормозной жидкости
Сигнализатор горит при включенном или не полностью выключенном стояночном тормозе
и при падении уровня тормозной жидкости в бачке ниже допустимого предела (сигнализатор
остается во включенном состоянии и после полного выключения стояночного тормоза).
При включении сигнализатора немедленно остановитесь и устраните причину его
загорания.Центральный сигнализатор неисправности
Он связан с сигнализатором падения давления масла в двигателе. При включении
сигнализатора немедленно остановитесь.Сигнализатор разряда аккумулятора
Сигнализатор загорается при:
– отказе электрической цепи заряда батареи;
– ослаблении крепления клемм аккумулятора или стартера;
– обрыве или ослаблении натяжения ремня привода генератора;
– отказе генератора.Сигнализатор неисправности ABS
Сигнализатор горит при нарушении работоспособности ABS. При этом тормозная система
работает в обычном режиме.Сигнализатор падения давления масла
в двигателе
Он связан с центральным сигнализатором неисправности. При включении сигнализатора
немедленно остановитесь. Сигнализатор загорается при недостаточном давлении
масла или его отсутствии в системе смазки двигателя. При необходимости долейте
масло до необходимого уровня.Сигнализатор падения уровня охлаждающей
жидкости
При включении сигнализатора немедленно остановитесь. Перед доливом охлаждающей
жидкости дайте остыть двигателю. Имейте в виду, что в системе охлаждения имеется
избыточное давление. Перед снятием крышки расширительного бачка поверните ее
сначала до первой метки для того, чтобы снизить давление в системе.Индикатор включения свечей накаливания
дизельного двигателя
Запускайте двигатель только после того, как индикатор погаснет.Сигнализатор попадания воды в фильтр
дизельного топлива (в зависимости от страны поставки)
Срочно удалите воду из фильтра, для чего обратитесь на СТО. Возможен выход из
строя топливного насоса высокого давления.Сигнализатор автоматической бортовой
системы диагностики двигателя
Сигнализатор загорается при нарушении работоспособности системы впрыска топлива
или системы зажигания. Если автомобиль оборудован каталитическим нейтрализатором,
возможно его повреждение.Указатель температуры охлаждающей
жидкости
Положение стрелки в середине шкалы соответствует нормальной температуре двигателя.
Повышение температуры охлаждающей жидкости может быть вызвано следующими причинами:
– отказ электрического вентилятора. Проверьте предохранители и замените
неисправные;
– утечка охлаждающей жидкости. Проверьте уровень жидкости на остывшем
двигателе. Перед снятием крышки расширительного бачка поверните ее сначала до
первой метки для того, чтобы снизить давление в системе охлаждения;
– отказ водяного насоса;
– ослабление натяжения или разрыв приводного ремня.Сигнализатор минимального уровня
топлива в баке
Сигнализатор включается если остаток топлива в баке не превышает 7 литров. Емкость
бака составляет около 70 литров.Сигнализатор предельного износа
колодок передних тормозов
Если загорелся сигнализатор, то при первой же возможности замените тормозные
колодки.Сигнализатор незакрытой двери
Он будет гореть до тех пор, пока все двери не будут плотно закрыты.Передние подушки безопасностиБоковые подушки безопасности
Сигнализаторы горят в течении 6 сек после включения зажигания, затем гаснут.
Возможна неисправность подушки безопасности, если:
– сигнализатор не загорается при включении зажигания;
– сигнализатор не гаснет через 6 секунд;
– сигнализатор мигает в течении 5 минут, а затем остается включенным.
Звуковой сигнал, сигнализация светом фар, указатели поворотов
| Если при выключенном наружном освещении нажать на рычаг (указан стрелкой) по направлению к себе, то загорятся габаритные фонари или включится ближний свет фар. В последнем случае не следует преодолевать усилия ограничителя. Сигнализация светом фар включается и при выключенном зажигании. |
Панель управления кондиционером
На панели управления кондиционером имеется несколько основных элементов:
- Кнопка включения/выключения кондиционера. Эта кнопка позволяет включить или выключить работу кондиционера. Когда кондиционер включен, на панели управления отображается соответствующий символ.
- Кнопка регулировки температуры. С помощью этой кнопки можно установить желаемую температуру в салоне автомобиля. При повороте вправо или влево температура будет увеличиваться или уменьшаться соответственно.
- Кнопки регулировки скорости вентиляции. С помощью этих кнопок можно установить желаемую скорость работы вентилятора кондиционера. Обычно на панели управления есть несколько уровней скорости вентиляции.
- Режимы работы кондиционера. На панели управления кондиционером могут быть предустановлены различные режимы работы, такие как режим AUTO (автоматический режим), режим ECO (экономичный режим) и др. Каждый режим предназначен для определенных условий эксплуатации и имеет свои особенности работы.
В случае неисправности панели управления кондиционером рекомендуется обратиться к специалисту для проведения диагностики и ремонта. Неправильная работа кондиционера может привести к некомфортным условиям в салоне автомобиля и повреждению других элементов системы кондиционирования воздуха.
Схема основного монтажного блока
| Маркировка | Значение номинального тока (Ампер) | Назначение цепи |
|---|---|---|
| A | 20A | Блокировка дверей, капота, багажника, противоугонный комплекс, центральный замок |
| B | 10A | Фонарь заднего хода, противотуманные задние огни, дополнительные световые устройства |
| C | 40A | Электрообогрев боковых зеркал заднего вида, омывателя лобового стекла, обогрев заднего стекла |
| D | 15A | Задние щётки стеклоочистителя, омыватели задних габаритов, подъём/опускание складывающейся крыши в комплектации «купе-кабриолет» |
| E | 30A | Электродвигатели стеклоподъёмников |
| F | 15A | Электропитание элементов приборной панели, многофункционального устройства, аудиосистемы, бортового компьютера, навигатора, климатической системы, кондиционера |
| № предохранителя | Значение номинального тока (Ампер) | Назначение электроцепи |
|---|---|---|
| F1 | Шунт (параллельное соединение элементов) | Защита цепи подушек безопасности |
| F2 | 5A | Блок-контроллер системы кондиционирования |
| F3 | 10A | Обслуживание элементов приборной панели |
| F4 | 5A | Коммутационный блок иммобилизатора + звуковой сигнал |
| F5 | 10A | Габариты, дневные ходовые огни |
| F6 | 10A | Управление переключателями на рулевой колонке (дворники, фары, омыватель лобового стекла, поворотники) |
| F7 | 15А | Звуковой сигнал противоугонного комплекса (сирена) |
| F8 | 10A | Головное устройство, бортовой компьютер |
| F9 | 5A | АКБ |
| F0 | 15А | Аудиосистема, магнитола |
| F11 | 10A | Стоп-сигналы |
| F12 | 10A | Сигналы поворотников |
| F13 | 20А | Стеклоподъёмники на передние двери |
| F14 | 20А | Стеклоподъёмники на задние двери |
| F15 | 20А | Дополнительный разъём для питания буксировочного устройства |
| F16 | 20А | Память регулировки положения водительского сиденья |
| F17 | 20А | Память регулировки переднего пассажирского сиденья |
| F18 | 10A | Цепь прикуривателя и дополнительной подсветки в салоне |
| F19 | 10A | Задний противотуманный фонарь |
| F20 | 10A | Задние габаритные огни |
| F21 | 10A | Передние габаритные огни |
| F22 | 10A | Передние габаритные огни |
| F23 | 20A | Основное освещение в салоне (плафоны, лампа в бардачке, подсветка приборной панели, гнезда прикуривателя) |
| F24 | 10A | Нагревательная нить прикуривателя |
| F25 | 20A | Разъём для подключения лампы в моторном отсеке |
| F26 | 20A | Головное устройство, магнитола |
| F27 | 5A | Шунт (параллельное соединение для дополнительных устройств) |
| F28 | 15A | Цепь задних стеклоподъёмников |
| F29 | 5, 10, 15, 20, 30A | Подогрев передних сидений |
Схема дополнительного монтажного блока в моторном отсеке
| № предохранителя | Значение номинального тока (Ампер) | Назначение электроцепи |
|---|---|---|
| 1 | 10A | Цепи датчиков: уровень и температура масла, впрыск топливной смеси, компрессор |
| 2 | 15A | Датчик контроля выхлопных газов, давления в топливной системе |
| 3 | 10A | ЭСУД |
| 4 | 10A | Трансмиссия, АКПП |
| 5 | 10A | FAP – датчик топливного фильтра (только на дизельных агрегатах) |
| 6 | 15A | Реле блока противотуманных фар |
| 7 | 20A | Реле блока омывателя передних фар |
| 8 | 20A | Датчик инжекторного впрыска топлива на бензиновых агрегатах |
| 9 | 15A | Ближний свет: левая лампа |
| 10 | 15A | Ближний свет: правая лампа |
| 11 | 10A | Дальний свет: левая лампа |
| 12 | 10A | Дальний свет: правая лампа |
| 13 | 15A | Клаксон |
| 14 | 10A | Привод насосов переднего и заднего омывателей стёкол |
| 15 | 30A | Кислородный датчик, реле катушки зажигания |
| 16 | 30A | Термостат, компрессор, генератор |
| 17 | 30A | Электропривод регулировки сидений |
| 18 | 40A | Привод стартера, вентилятора кондиционера |






















