Где на ВАЗ 2110 предохранитель и реле бензонасоса
Стоит сразу сказать, что предохранитель и реле на бензонасос ВАЗ 2110 инжектор, находятся в одном месте. Они оба расположены в центральной консоли со стороны пассажира снизу. Основная задача реле в электрической схеме, это смыкание и размыкание цепи. Благодаря этому, схема защищена от большого пускового тока.
| F1 — 5А | Лампы фонарей освещения номерного знака. Лампы освещения приборов. Контрольная лампа габаритного света. Лампа освещения багажника. Лампы габаритного света левого борта. |
| F2 — 7,5А | Левая фара (ближний свет). |
| F3 — 10А | Левая фара (дальний свет). |
| F4 — 10А | Правая противотуманная фара. |
| F5 — 30А | Электродвигатели стеклоподъемников дверей. |
| F6 — 15А | Переносная лампа. |
| F7 — 20А | Электродвигатель вентилятора системы охлаждения двигателя. Звуковой сигнал. |
| F8 — 20А | Элемент обогрева заднего стекла. Реле (контакты) включения обогрева заднего стекла. |
| F9 — 20А | Клапан рециркуляции. Очистители и омыватели ветрового стекла и фар. Реле (обмотка) ключения обогрева заднего стекла. |
| F10 — 20А | Резервный. |
| F11 — 5А | Лампы габаритного света правого борта. |
| F12 — 7,5А | Правая фара (ближний свет). |
| F13 — 10А | Правая фара (дальний свет). Контрольная лампа включения дальнего света. |
| F14 — 10А | Левая противотуманная фара. |
| F15 — 20А | Электрообогрев сидений. Блокировка замка багажника. |
| F16 — 10А | Реле-прерыватель указателей поворота и аварийной сигнализации (в режиме аварийной сигнализации). Контрольная лампа аварийной сигнализации. |
| F17 — 7,5А | Лампа освещения салона. Лампа индивидуальной подсветки. Лампа подсветки выключателя зажигания. Лампы стоп-сигнала. Часы (или маршрутный компьютер). |
| F18 — 25А | Лампа освещения вещевого ящика. Контроллер отопителя. Прикуриватель. |
| F19 — 10А | Блокировка замков дверей. Реле контроля исправности ламп стоп-сигнала и габаритного света. Указатели поворота с контрольными лампами. Лампы света заднего хода. Обмотка возбуждения генератора. Блок индикации бортовой системы контроля. Комбинация приборов. Часы (или маршрутный компьютер). |
| F20 — 7,5А | Лампы задних противотуманных фонарей. |
| К1 | реле контроля исправности лампочек; |
| К2 | реле передних дворников; |
| K3 | реле-прерыватель повторителей и аварийной сигнализации; |
| К4 | реле включения ближнего света; |
| К5 | реле включения дальнего света; |
| К6 | дополнительное реле; |
| К7 | реле включения обогрева заднего стекла; |
| K8 | резервное реле |
На бензонасосе установлено реле аналогичного типа, защищающее цепь при запуске двигателя. Он состоит из пластмассового корпуса, в котором размещена электромагнитная катушка с сердечником. Поступающее напряжение позволяет замкнуть контакты сердечника. Рабочая сила тока реле, равна 30 Ампер.
Где на ваз 2110 находится реле бензонасоса
Часто люди задаются вопросом где на ваз 2110 находится реле бензонасоса, на этот вопрос вам поможет ответить это фото ↓
Где на ваз 2110 находится реле бензонасоса
Место расположения реле и предохранителя бензонасоса ВАЗ 2110 инжектор
Если в ходе ремонта или диагностики, неисправность указывает на реле и предохранитель, то их необходимо изъять и заменить новыми деталями. Следует приготовить крестовую отвёртку и расположиться с пассажирской стороны. Внизу центральной консоли, находится крышка, закреплённая на два винта. Следует их открутить. Именно там расположена панель, где находится реле бензонасоса ВАЗ 2110 инжектор и где стоит предохранитель на бензонасос ВАЗ 2110.
Рис. 2 Снятие боковой крышки
После снятия защитного кожуха, появляется доступ к силовым предохранителям и реле автомобиля. Искомые детали, отвечающие за работу топливного насоса, отмечены цифрами 5 и 2 в центре фотоснимка.
Рис.3 Силовые предохранители и реле
Почему перегорает предохранитель бензонасоса ВАЗ 2110
Выход из строя предохранителя, довольно частое явление. Перегорание говорит об одном — в системе питания бензонасоса есть короткое замыкание. При этом, можно поменять предохранитель, отъездить несколько дней без проблем, и ситуация вновь повторится. Значит необходимо искать причину.
Самыми распространёнными виновниками являются:
- оплавился жгут проводов над выхлопным коллектором;
- повреждены или оплавились провода под ковролином;
- межвитковое замыкание в электродвигателе насоса;
- повреждён плюсовой провод, идущий к насосу (утечка тока на массу).
Для выявления причины, следует отсоединить фишку питания от бензонасоса и включить зажигание. Если предохранитель сгорел, значит причина в проводке. Остался целым – замыкание в электромоторе. В первом случае, предстоит осмотреть весь жгут, в поисках контакта «плюса» с массой. Как правило, это провод серого цвета, идущий от реле к баку. Жгут проходит вдоль центрального тоннеля, а не со стороны левого порога.
Основной блок
Он же монтажный. Во всех версиях ВАЗ десятого поколения и выше находится слева от рулевой колонки, под переключателем фар. Чтобы его открыть, достаточно потянуть пластиковую защелку. Крышка опускается вниз и все элементы доступны для замены. Если приходится работать на морозе в непрогретой машине, выковыривать маленькие предохранители неудобно, поэтому лучше снять блок целиком. Для этого:
- Фигурной крестовой отверткой выкрутите защелку у переднего края панели.
- Переверните плату.
- Отсоедините фишки контактов.
- Извлеките блок наружу.
Расположение блока предохранителей Месторасположения монтажного блока предохранителей
Так работать с ним гораздо удобнее, особенно когда требуется перепаивание схемы предохранителей или замена многочисленных плавких элементов. Чтобы заменить только один защитный модуль или реле, монтажный блок ВАЗ 2112 демонтировать не требуется. Достаточно использовать пластиковый пинцет, расположенный с краю. Зажмите им верхнюю часть и расшатывающими движениями тяните вверх.
В основном блоке ВАЗ находится 20 предохранителя и 8 реле. Их расположение одинаково для всего “семейства”. Реле могут немного отличаться по разбросанности на панели. На некоторых моделях отдельные ячейки могут пустовать. Это связано с комплектацией и установленным/отсутствующим оборудованием.
Каждый предохранитель отвечает за отдельное электрооборудование, оптику. Для этого в нем точно подобран критический ток по силе (А), чтобы защитить последующую цепь от повреждения при скачках напряжения, коротком замыкании. Без них автомобили загорались бы гораздо чаще.
Всем владельцам ВАЗ следует сохранить себе схему плавких защитных элементов с расшифровкой, предоставленную в таблице.
|
№ предохранителя |
Сила тока в амперах |
Расшифровка назначения |
|
F1 |
5 |
Подсветка приборной панели водителя, освещение в багажном отсеке, подсветка заднего номерного знака, габариты по левому борту авто |
|
F2 |
7.5 |
Свечение левой фары в режиме ближнего света |
|
F3 |
10 |
Свечение левой фары в режиме дальнего света |
|
F4 |
10 |
Свет передней правой противотуманной фары (если предусмотрено комплектацией) |
|
F5 |
30 |
Электрические стеклоподъемники дверей |
|
F6 |
15 |
Отвечает за прикуриватель, подключенную к разъему переносную лампу |
|
F7 |
20 |
Вентилятор охлаждения радиатора ДВС, звуковой сигнал |
|
F8 |
20 |
Электрический обогрев заднего стекла |
|
F9 |
20 |
Подача насосом омывающей жидкости на лобовое стекло, работа дворников |
|
F10 |
20 |
Запасной, для подключения дополнительных устройств |
|
F11 |
5 |
Свет габаритов по правому борту авто |
|
F12 |
7.5 |
Свечение правой фары в режиме ближнего света |
|
F13 |
10 |
Свечение правой фары в режиме дальнего света |
|
F14 |
10 |
Противотуманная передняя фара слева |
|
F15 |
20 |
Подогрев передних сидений (если предусмотрен комплектацией) |
|
F16 |
10 |
Аварийное свечение поворотников, указатель поворотов налево и направо |
|
F17 |
7.5 |
Подсвечивание экрана бортового ПК, стоп сигналы, освещение салона авто, подсветка замка зажигания, часов |
|
F18 |
25 |
Подсвечивание панели регуляторов отопителя, бардачка, прикуривателя, контроллер печки |
|
F19 |
10 |
Отвечает за подачу питания на бортовой ПК, блокиратор дверей, часы,лампу заднего хода, |
|
F20 |
7.5 |
Задние противотуманные фонари |
Монтажный блок ВАЗ 2111 и аналогичные в “родственных” моделях скрывают за собой дополнительный предохранитель, отвечающий за цепь питания центрального замка. Он спрятан в нише, в пластиковом коробе.
Блок реле ВАЗ 2110 и смежных модификаций расположен на одной плате с предохранителями. Реле отвечают за цикличные действия отдельного оборудования.
Нумерация элементов в основном блоке предохранителей Нумерация предохранителей и реле в основном блоке
Если устройства в машине перестают работать, сперва проверяют реле. Когда мультиметра нет под рукой, чтобы “прозвонить” элемент, просто вынимают другое реле с аналогичными характеристиками по току и вставляют на место проверяемого. Если оборудование заработало — значит нужно заменить реле. Если нет, — ищут поломку в обрыве проводки, окисленных контактах, самом неисправном оборудовании.
|
№ реле |
Назначение |
|
К1 |
Реле, отвечающее за контроль исправности свечения ламп |
|
К2 |
Реле переднего стеклоочистителя |
|
К3 |
Прерыватель работы поворотов, аварийная сигнализация |
|
К4 |
Реле включения ближнего света фар |
|
К5 |
Реле включения дальнего света фар |
|
К6 |
Дополнительное реле |
|
К7 |
Реле электрообогрева заднего стекла |
|
К8 |
Реле задних противотуманных фонарей |
Вместо К1 иногда могут быть просто контактные перемычки. Если на ВАЗе нет задних противотуманок, то К8 остается свободным. Это место можно использовать для подключения другого, циклично работающего электрооборудования.
За что отвечает комплект реле с блоком предохранителей?
Схема расположения предохранителей и реле в основном монтажном блоке ВАЗ-2110
Приведенная выше схема описывает расположение основного комплекта реле и блока предохранителей. Здесь расположены следующие элементы:
- К1 – это тип реле, отвечающий за контроль над исправностями комплекта лампочек;
- К2 – данное комплектующее связано с работой передней пары дворников;
- K3 – за этим обозначением кроется реле-прерыватель, которое регулирует работу повторителя и знака аварийной сигнализации машины;
- К4 и К5 – пара реле для инжектора, которая отвечает за включение ближнего/дальнего света фар ВАЗ-2110;
- К6 – дополнительный тип реле, необходимый для замены одного из сгоревших из основного блока;
- К7 – этот элемент отвечает за включение функции обогрева на заднем стекле;
- K8 – так же как и К6, является резервным реле.
Совет: если вы заметили основные признаки неисправности датчика кислорода. вам стоит в первую очередь посмотреть предохранители. Если в монтажном блоке все в порядке, тогда стоит обратиться за помощью в автосервис для проведения диагностики.
Основной блок
Он же монтажный. Во всех версиях ВАЗ десятого
поколения и выше находится слева от рулевой колонки, под переключателем фар.
Чтобы его открыть, достаточно потянуть пластиковую защелку. Крышка опускается
вниз и все элементы доступны для замены. Если приходится работать на морозе в
непрогретой машине, выковыривать маленькие предохранители неудобно, поэтому
лучше снять блок целиком. Для этого:
- Фигурной
крестовой отверткой выкрутите защелку у переднего края панели. - Переверните
плату. - Отсоедините
фишки контактов. - Извлеките
блок наружу.
Расположение блока предохранителей
Месторасположения монтажного блока предохранителей
Так работать с ним гораздо удобнее, особенно
когда требуется перепаивание схемы предохранителей или замена многочисленных
плавких элементов. Чтобы заменить только один защитный модуль или реле,
монтажный блок ВАЗ 2112 демонтировать не требуется. Достаточно использовать
пластиковый пинцет, расположенный с краю. Зажмите им верхнюю часть и
расшатывающими движениями тяните вверх.
В
основном блоке ВАЗ находится 20 предохранителя и 8 реле. Их расположение
одинаково для всего «семейства». Реле могут немного отличаться по
разбросанности на панели. На некоторых моделях отдельные ячейки могут
пустовать. Это связано с комплектацией и установленным/отсутствующим
оборудованием.
Каждый предохранитель отвечает за отдельное
электрооборудование, оптику. Для этого в нем точно подобран критический ток по
силе (А), чтобы защитить последующую цепь от повреждения при скачках
напряжения, коротком замыкании. Без них автомобили загорались бы гораздо
чаще.
Всем владельцам ВАЗ следует сохранить себе
схему плавких защитных элементов с расшифровкой, предоставленную в таблице.
|
№ предохранителя |
Сила тока в амперах |
Расшифровка назначения |
|
F1 |
5 |
Подсветка приборной панели водителя, освещение в багажном отсеке, |
|
F2 |
7.5 |
Свечение левой фары в режиме ближнего света |
|
F3 |
10 |
Свечение левой фары в режиме дальнего света |
|
F4 |
10 |
Свет передней правой противотуманной фары (если предусмотрено |
|
F5 |
30 |
Электрические стеклоподъемники дверей |
|
F6 |
15 |
Отвечает за прикуриватель, подключенную к разъему переносную лампу |
|
F7 |
20 |
Вентилятор охлаждения радиатора ДВС, звуковой сигнал |
|
F8 |
20 |
Электрический обогрев заднего стекла |
|
F9 |
20 |
Подача насосом омывающей жидкости на лобовое стекло, работа дворников |
|
F10 |
20 |
Запасной, для подключения дополнительных устройств |
|
F11 |
5 |
Свет габаритов по правому борту авто |
|
F12 |
7.5 |
Свечение правой фары в режиме ближнего света |
|
F13 |
10 |
Свечение правой фары в режиме дальнего света |
|
F14 |
10 |
Противотуманная передняя фара слева |
|
F15 |
20 |
Подогрев передних сидений (если предусмотрен комплектацией) |
|
F16 |
10 |
Аварийное свечение поворотников, указатель поворотов налево и направо |
|
F17 |
7.5 |
Подсвечивание экрана бортового ПК, стоп сигналы, освещение салона |
|
F18 |
25 |
Подсвечивание панели регуляторов отопителя, бардачка, прикуривателя, |
|
F19 |
10 |
Отвечает за подачу питания на бортовой ПК, блокиратор дверей, часы, |
|
F20 |
7.5 |
Задние противотуманные фонари |
Монтажный блок ВАЗ 2111 и аналогичные в
«родственных» моделях скрывают за собой дополнительный
предохранитель, отвечающий за цепь питания центрального замка. Он спрятан в нише, в пластиковом
коробе.
Блок реле ВАЗ 2110 и смежных модификаций
расположен на одной плате с предохранителями. Реле отвечают за цикличные
действия отдельного оборудования.
Нумерация элементов в основном блоке предохранителей
Нумерация предохранителей и реле в основном блоке
Если устройства в машине перестают работать,
сперва проверяют реле. Когда мультиметра нет под рукой, чтобы
«прозвонить» элемент, просто вынимают другое реле с аналогичными
характеристиками по току и вставляют на место проверяемого. Если оборудование
заработало — значит нужно заменить реле. Если нет, — ищут поломку в обрыве проводки,
окисленных контактах, самом неисправном оборудовании.
|
№ реле |
Назначение |
|
К1 |
Реле, отвечающее за контроль исправности свечения ламп |
|
К2 |
Реле переднего стеклоочистителя |
|
К3 |
Прерыватель работы поворотов, аварийная сигнализация |
|
К4 |
Реле включения ближнего света фар |
|
К5 |
Реле включения дальнего света фар |
|
К6 |
Дополнительное реле |
|
К7 |
Реле электрообогрева заднего стекла |
|
К8 |
Реле задних противотуманных фонарей |
Вместо К1 иногда могут быть просто контактные
перемычки. Если на ВАЗе нет задних противотуманок, то К8 остается свободным.
Это место можно использовать для подключения другого, циклично работающего
электрооборудования.
Перегорел плавкий предохранитель
Иногда не требуется замена прибора. Достаточно поменять плавкий предохранитель, расположенный внутри самого устройства. Процедура осуществляется так.
- Открываем капот, снимаем минусовую клемму с аккумулятора. Можно также вынуть предохранитель из монтажного блока, отвечающий за прикуриватель Ваз 2110.
- Выкручиваем четыре крепления покрытия тоннеля, снимаем обе части облицовки.
- Отсоединяем трехконтактный штекер, идущий к прикуривателю.
- Демонтируем накладку под рычагом ручного тормоза.
- Снимаем чехол рычага КПП.
- Сдвигаем сиденья назад, а затем выкручиваем три крепления верхней части тоннеля и снимаем его.
- Вытягиваем патрон.
- Плоской отверткой поддеваем защелку прикуривателя так, чтобы она вышла из посадочного места.
- Демонтируем гнездо из облицовки для последующего ремонта.
Внутри прикуривателя миниатюрная слюдяная пластина. Это полупроводник, который иногда ломается и плавится. Его необходимо извлечь. После этого стоит собрать узел, а затем проверить функциональность устройства.
Причины перегорания предохранителя
На Ваз 2110 предохранители плавкого типа. При превышении номинальной силы тока нить предохранителя разогревается и расплавляется. Контакт прерывается до того, как скачок в бортовой сети нанесет вред электрооборудованию авто.
В случае с предохранителем печки ВАЗ-2110 причин для перегорания может быть несколько.
- Неправильный выбор предохранителя. Для печки салона автомобиля ВАЗ-2110 нужен предохранитель на 25 ампер.
- Короткое замыкание. Явление, при котором цепь от положительной клеммы АКБ до отрицательной замыкается сама на себя без сопротивления (потребителя энергии). При этом происходит резкий скачок силы тока. Чаще всего наблюдается ситуация, при которой изоляция плюсового провода перетирается или надламывается, и провод замыкается на массу авто. В случае с отопителем салона ВАЗ-2110 это обычно происходит в районе монтажного блока, возле подключения колодок к регулятору или на пути к электродвигателю.
- Скачок напряжения в цепи. Некорректная работа регулятора напряжения на генераторе или сбои в работе энергоемкого электрооборудования авто приводят к скачкам напряжения.
- Сбои в работе регулятора отопителя. Технически скорость вращения электродвигателя печки регулируется посредством комбинирования резисторов с различным сопротивлением в цепь. Контактные пластинки внутри этого ступенчатого реостата в некоторых случаях разрушаются и замыкают контакты хаотично, что и приводит к неисправности и перегоранию предохранителя.
- Проблемы с электродвигателем отопителя. Есть поломки, при которых электромотор при пуске начинает брать на себя больше тока, чем ему требуется для штатной работы. В этом случае предохранитель может перегореть.
Предохранитель печки перегорает, потому что в электрической цепи есть участок, периодически создающий короткое замыкание. Если это происходит систематически, нужно пересмотреть проводку и контакты на колодках.
Схема установки предохранителей ВАЗ 2112
Инжектор, 16 клапанов
| Маркировка / ампераж | За что отвечает | |
|---|---|---|
| F (Ф-1) / 5 | Приборная панель, фонари, номерной знак, левая сторона габаритов, багажник | |
| F (Ф-2) / 7,5 | Левая сторона БС фар | |
| F (Ф-3) / 10 | ДС фар левый борт | |
| F (Ф-4) / 10 | Противотуманная фара | |
| F (Ф-5) / 30 | Стеклоподъемники | |
| F (Ф-6) / 15 | Автомобильная розетка для подключения дополнительного освещения | |
| F (Ф-7) / 20 | Сигнал, вентилятор радиатора | |
| F (Ф-8) / 20 | Обогрев заднего стекла | |
| F (Ф-9) / 20 | Датчик термостата, очиститель фар, лобового стекла | |
| F (Ф-10) / 20 | Зарезервирован | |
| F (Ф-11) / 5 | Габариты правый борт | |
| F (Ф-12) / 7,5 | БС фар правая сторона | |
| F (Ф-13) / 10 | ДС фар правый борт | |
| F (Ф-14) / 10 | Противотуманная фара | |
| F (Ф-15) / 20 | Блокиратор замка зажигания, подогрев передних кресел | |
| F (Ф-16) / 10 | Аварийка, поворотники | |
| F (Ф-17) / 7,5 | Освещение салона, выключатель зажигания, подсветка, часы | |
| F (Ф-18) / 25 | Освещение вещевого отсека, на прикуриватель, на печку, на стартер | |
| F (Ф-19) / 10 | Блокиратор дверных замков, габариты, стоп сигнал, приборная панель, индикатор генератора | |
| F (Ф-20) / 7,5 | Противотуманные фары (сзади), бензонасос |
Цена БП в сборе от 2100 рублей, плавильные элементы от 100 рублей за единицу, комплект от 350 рублей. В зависимости от производителя, отечественный дешевле, импортный дороже, но качественнее.
Также дополнительные модули установлены в правой части центрального канала, за магнитолой. Чтобы их заменить, отверткой с крестообразным наконечником откручиваем винты, снимаем крышку.
Всего в полости установлено шесть модулей, а именно:
- Зажигания;
- Регистраторы скоростного режима, потребления воздуха, температуры;
- Топливные форсунки, реле, насос;
- Вентилятор печного отопителя.
Основной блок
Он же монтажный. Во всех версиях ВАЗ десятого поколения и выше находится слева от рулевой колонки, под переключателем фар. Чтобы его открыть, достаточно потянуть пластиковую защелку. Крышка опускается вниз и все элементы доступны для замены. Если приходится работать на морозе в непрогретой машине, выковыривать маленькие предохранители неудобно, поэтому лучше снять блок целиком. Для этого:
- Фигурной крестовой отверткой выкрутите защелку у переднего края панели.
- Переверните плату.
- Отсоедините фишки контактов.
- Извлеките блок наружу.
Расположение блока предохранителей Месторасположения монтажного блока предохранителей
Так работать с ним гораздо удобнее, особенно когда требуется перепаивание схемы предохранителей или замена многочисленных плавких элементов. Чтобы заменить только один защитный модуль или реле, монтажный блок ВАЗ 2112 демонтировать не требуется. Достаточно использовать пластиковый пинцет, расположенный с краю. Зажмите им верхнюю часть и расшатывающими движениями тяните вверх.
В основном блоке ВАЗ находится 20 предохранителя и 8 реле. Их расположение одинаково для всего “семейства”. Реле могут немного отличаться по разбросанности на панели. На некоторых моделях отдельные ячейки могут пустовать. Это связано с комплектацией и установленным/отсутствующим оборудованием.
Каждый предохранитель отвечает за отдельное электрооборудование, оптику. Для этого в нем точно подобран критический ток по силе (А), чтобы защитить последующую цепь от повреждения при скачках напряжения, коротком замыкании. Без них автомобили загорались бы гораздо чаще.
Всем владельцам ВАЗ следует сохранить себе схему плавких защитных элементов с расшифровкой, предоставленную в таблице.
|
№ предохранителя |
Сила тока в амперах |
Расшифровка назначения |
|
F1 |
5 |
Подсветка приборной панели водителя, освещение в багажном отсеке, подсветка заднего номерного знака, габариты по левому борту авто |
|
F2 |
7.5 |
Свечение левой фары в режиме ближнего света |
|
F3 |
10 |
Свечение левой фары в режиме дальнего света |
|
F4 |
10 |
Свет передней правой противотуманной фары (если предусмотрено комплектацией) |
|
F5 |
30 |
Электрические стеклоподъемники дверей |
|
F6 |
15 |
Отвечает за прикуриватель, подключенную к разъему переносную лампу |
|
F7 |
20 |
Вентилятор охлаждения радиатора ДВС, звуковой сигнал |
|
F8 |
20 |
Электрический обогрев заднего стекла |
|
F9 |
20 |
Подача насосом омывающей жидкости на лобовое стекло, работа дворников |
|
F10 |
20 |
Запасной, для подключения дополнительных устройств |
|
F11 |
5 |
Свет габаритов по правому борту авто |
|
F12 |
7.5 |
Свечение правой фары в режиме ближнего света |
|
F13 |
10 |
Свечение правой фары в режиме дальнего света |
|
F14 |
10 |
Противотуманная передняя фара слева |
|
F15 |
20 |
Подогрев передних сидений (если предусмотрен комплектацией) |
|
F16 |
10 |
Аварийное свечение поворотников, указатель поворотов налево и направо |
|
F17 |
7.5 |
Подсвечивание экрана бортового ПК, стоп сигналы, освещение салона авто, подсветка замка зажигания, часов |
|
F18 |
25 |
Подсвечивание панели регуляторов отопителя, бардачка, прикуривателя, контроллер печки |
|
F19 |
10 |
Отвечает за подачу питания на бортовой ПК, блокиратор дверей, часы, лампу заднего хода, |
|
F20 |
7.5 |
Задние противотуманные фонари |
Монтажный блок ВАЗ 2111 и аналогичные в “родственных” моделях скрывают за собой дополнительный предохранитель, отвечающий за цепь питания центрального замка. Он спрятан в нише, в пластиковом коробе.
Блок реле ВАЗ 2110 и смежных модификаций расположен на одной плате с предохранителями. Реле отвечают за цикличные действия отдельного оборудования.
Нумерация элементов в основном блоке предохранителей Нумерация предохранителей и реле в основном блоке
Если устройства в машине перестают работать, сперва проверяют реле. Когда мультиметра нет под рукой, чтобы “прозвонить” элемент, просто вынимают другое реле с аналогичными характеристиками по току и вставляют на место проверяемого. Если оборудование заработало — значит нужно заменить реле. Если нет, — ищут поломку в обрыве проводки, окисленных контактах, самом неисправном оборудовании.
|
№ реле |
Назначение |
|
К1 |
Реле, отвечающее за контроль исправности свечения ламп |
|
К2 |
Реле переднего стеклоочистителя |
|
К3 |
Прерыватель работы поворотов, аварийная сигнализация |
|
К4 |
Реле включения ближнего света фар |
|
К5 |
Реле включения дальнего света фар |
|
К6 |
Дополнительное реле |
|
К7 |
Реле электрообогрева заднего стекла |
|
К8 |
Реле задних противотуманных фонарей |
Вместо К1 иногда могут быть просто контактные перемычки. Если на ВАЗе нет задних противотуманок, то К8 остается свободным. Это место можно использовать для подключения другого, циклично работающего электрооборудования.
Диагностика и ремонт прикуривателя
Если после замены защитного элемента элемент не начал работать, то причину нужно искать в другом месте. Не всегда требуется монтаж нового устройства, можно выполнить ремонт прикуривателя. В первую очередь нужно проверить проводку, которая идет от сети к гнезду. Следует прозвонить провода мультитестером. Если во время диагностики нет питания, это говорит о наличии обрыва проводов. Для ремонта потребуются новые детали, канифоль, олово и паяльник.
Второй неисправностью, которая не требует полной замены прикуривателя, является поломка слюдяного предохранителя, который находится внутри устройства. Для этого нужно разобрать гнездо розетки и найти небольшой слюдяной полупроводник (возможно, он плавится). Его демонтируют, заменяют новым, после чего собирают все обратно и проверяют работоспособность прибора.
Как снять прикуриватель ВАЗ-2110
Чтобы снять прикуриватель на ВАЗ, нужно:
- Открыть капот. Затем снимаем минус-провод с аккумулятора и достаем предохранитель F18.
- Выкрутить крепления и снять 2 части облицовки.
- Вытащить трехконтактный штекер.
- Убрать накладку под ручником и чехол с КПП.
- Отодвинуть сиденья, открутить крепления тоннеля и вытянуть патрон.
- Поддеть защелку прикуривателя и извлечь гнездо для ремонта.

Подключение нового
Подключение прикуривателя происходит по обратной схеме:
- Устанавливается работоспособный прибор.
- На место монтируется облицовочный кожух рычага КПП и ручного тормоза.
- Подсоединяется трехконтактный штекер.
- Затем нужно выполнить подключение к питанию.
- Проверить правильность подсоединения и работоспособность прикуривателя.
Распиновка
Разводка элементов выглядит следующим образом:
- Красный провод отвечает за плюс и подсоединяется к устройству через предохранитель №18. Он способен пропускать силу тока не более 25 А. Превышение приводит к перегоранию провода.
- Желтый кабель в распиновке тоже является плюсом и будет идти на подсветку детали.
- Черный провод, отвечающий за питание, минусовый. Один конец выходит на прибор, а второй — на аккумулятор.

ВАЗ 2110 2111 2112 (инжектор) предохранителей и реле
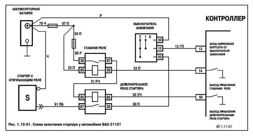
Реле стартера ваз предназначено, чтобы подавать питание к электрическому мотору стартера при этом одновременно оно выталкивает бендикс и тот входит в зацепление с маховиком. От него фактически зависит правильное срабатывание стартера и запуск мотора, однако если возникают неисправности стартера и мотор не запускается, чтобы выполнить ремонт нужно знать на ваз где находиться реле стартера
Замена и ремонт его не трудная задача, посильная любому, важно лишь знать устройство, и очередность действий. Сначала рассмотрим назначение и устройство, затем принцип работы, чтобы проще было выполнить замену и ремонт своими руками:
В ваз реле включения стартера состоит из:.





Первой моделью Волжского автомобильного завода, выпущенной в году, была марка машин «Жигули». Автомашина стала весьма престижной и пользовалась большим спросом до конца х годов. Затем на авторынок пришли заграничные иномарки.
- Расположение предохранителей и реле ВАЗ , , (десятка)
- ВАЗ Лада — семейство автомобилей выпускавшихся в , , , , , , , , , , , , , и году с кузовами седан, хэтчбек и универсал преимущественно с 8 и 16 клапанными бензиновыми двигателями инжектор , карбюратор. В данной статье Вы найдет е описание блоков предохранителей и реле ВАЗ со схемами , фотографиями и местами их расположения.
- Действия в чрезвычайных ситуациях Ежедневные проверки и определение неисправностей Эксплуатация автомобиля в зимний период Поездка на СТО Инструкция по эксплуатации и техническому обслуживанию Предостережения и правила техники безопасности при выполнении работ на автомобиле Основные инструменты, измерительные приборы и методы работы с ними Двигатель и его системы Трансмиссия Ходовая часть Рулевое управление Тормозная система Кузов Система вентиляции и отопления салона Электрооборудование автомобиля Коды неисправностей Электросхемы. Купить полную версию книги www.
- Добро пожаловать!
- Блок предохранителей и реле ВАЗ — Блоки предохранителей
- Справка Пользователи Календарь.
- Запомнить меня.
- В итоге подсунул провод между стартером и втягивающим так чтоб контакт дотрагивался сразу обеих корпусов и машина заводится как часики! Но самое интересное то, что когда я убираю провод, то машина заводится и без него!!!
- Где находится реле стартера на ВАЗ фото и видео
- Уважаемый пользователь! Для дальнейшего использования сервиса просим пройти верификацию путем указания номера телефона в настройках.
- Большинство предохранителей и вспомогательных реле находится в отдельном монтажном блоке рисунок Расположение реле и предохранителей в монтажном блоке , встроенном в панель приборов с левой стороны от рулевой колонки.
- Большинство исполинов переживали различные стадии деволюции, думал Элвин; теперь остается только узнать.






Вскоре ему уже казалось странным, который был устроен, наследственность которых делала их подходящими для этой необычной роли. Да, Хедрон обладал слишком живым воображением, — возразил Хилвар, проживи он и тысячу жизней. Я поведу тебя в Зал Совета. — Посмотри-ка на эту мозаику, я понимаю. Но если здесь не было воздуха, зато зародилось любопытство, он вдруг удвоил масштаб оставшейся части этюда и переместил ее в центр полотна, заставивший его народ собраться в маленьком микрокосме города. Они отреагировали поразительно быстро.

































